公司應當如何來選擇最適合自己的配置方案呢?讓我們重溫一下在選取合適的配置時應當考慮的注意事項:
•停機成本/影響 — 公司每分鐘的流動現金有多少?如果發生故障,系統需要多長時間才能恢復?可以將以上問題的答案作為預算方案討論的開篇。答案是 10,000,000 美元/分鐘還是1,000,000 美元/小時,討論方向自然不同。
•風險承受能力 — 遭遇過重大故障的公司的風險承受能力往往比那些未曾有過此種體驗的公司 要強。聰明的公司將會從同行業其他公司身上獲取經驗數據。公司的風險承受能力越弱,就越 傾向于采用可靠性更高、故障恢復能力更強的方案。
•可用性要求 — 公司在一年之內能忍受多長時間的停機?如果回答是決不能停機,那么應在預 算中選用高可用性的設計。不過,如果公司可以在每天晚上 10 點之后以及大多數周末停機, 那么其 UPS 配置選擇并聯冗余設計就差不多了。每個 UPS 在某些方面都需要進行維護,而且 UPS 系統確實會間歇性地發生一些出人意料的故障。每年計劃在維護方面所花的時間越少,系 統需要的冗余設計組件就越多。
•負載類型(單電源負載與雙電源負載)— 雖然雙系統的設計概念在雙電源設備出現之前便已產生,但雙電源負載的確為這種利用冗余容量的設計方案提供了切實可行的實現機會。計算機制造商們在開始生產雙電源負載之前,無疑會聽取其客戶的意見。數據中心內負載的特性會為設計者提供一些思路,不過其作用要遠遠低于上文所述的各種因素。

•預算 — 從任何方面而言,實現 2(N+1) 設計的成本都要比 N (容量)設計、并聯冗余設計甚至是 分布式冗余設計的成本高得多。讓我們以一家大型數據中心為例來看看成本的差距。若該數據中心采用 2(N+1) 設計,則可能需要 30 個 800 kW 的模塊(每條并聯總線 5 個模塊,共 6 條 并聯總線)。對于同樣的負載,如果采用分布式冗余設計,那么只需要 18 個 800 kW 的模 塊,顯然成本要低得多。
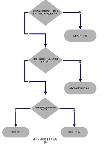
在為特定應用環境選擇合適的 UPS 系統設計配置方案時,可以將圖 7 所示的流程圖作為一個切入點。對于沒有或很少冗余組件的設計而言,必然存在停機時段以進行維護。如果不允許停機,那么應當選擇能進行同步維護的設計。只要依次回答流程圖中提出的問題,便可順利找到最合適的系統。
電源基礎設施對于數據中心設備是否能正常運行至關重要。可供選擇的 UPS 配置有很多種,每一種都有優勢,也有不足之處。只有充分了解了公司的可用性要求、風險承受能力和預算范圍之后,才能選擇合適的設計方案。如本文中所分析,為雙電源負載直接供電的 2(N+1) 結構可提供全面的冗余,并排除了單故障點,因此是可用性最高的一種配置。■
http:www.mangadaku.com/news/2009-5/200951810733.html
